Capturador de dados analógicos para PC




    Esse projeto é nada mais do que um conversor analógico-digital que ligado à porta paralela do PC nos permite fazer amostragem de dados. Além do esquema e das fotos você encontrará na seção de download o software para o uso do conversor.



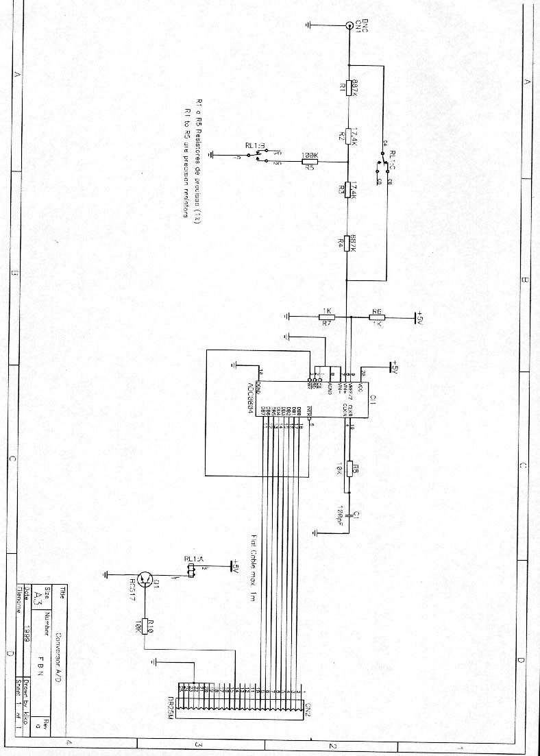
A figura abaixo nos mostra o esquema elétrico do conversor. Os resistores na entrada formam um atenuador em T de 10x. O relê liga e desliga o atenuador, fazendo com que tenhamos duas faixas de tensão de entrada: 0-5V e 0-50V. O cabo de ligação ao PC(porta paralela) não deve exceder 1m.
 
 




Abaixo temos dois software usados para tratar os sinais de entrada.
 

  Amplituder 2.0
   Pcon 1.0
 
 
 


 

Web Author: Francisco Biasoto Neto
Copyright ©1999 by FBN - ALL RIGHTS RESERVED