Link de VHF


O link de VHF consiste em um transmissor e um receptor operando na faixa de 88 a 150MHz usado para transmitir voz ou dados por processo de modulação em amplitude(FM).


Parte A:Transmissor

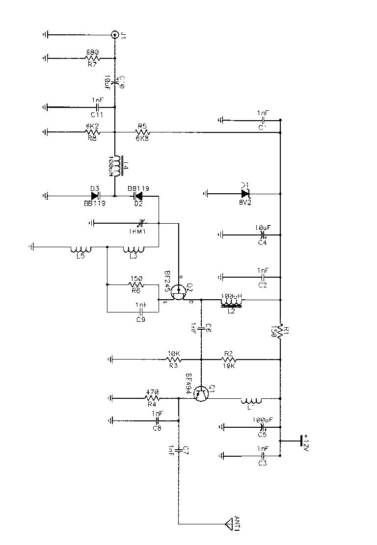
    O esquema elétrico do transmissor é mostrado abaixo. É recomendado a montagem em placa de dupla face (fibra de vidro) com um lado com os componentes montados em superfície e outro usado apenas para o terra. O alcance do transmissor é da ordem de 150 metros em condições ideais. Para um alcance maior, é necessário um amplificador de RF na saída do transmissor e uma antena apropriada.
 

A figura abaixo nos mostra o esquema elétrico do transmissor:


 
 

    Os capacitores que não são eletrolíticos devem ser obrigatoriamente cerâmicos devido à alta freqüência de operação. A fonte de alimentação (12 V) deve ser muito bem filtrada e regulada de preferência. L2 e L4 são microchoques comprados prontos no comércio, enquanto que L3 e L5 consiste em uma bobina de 6 espiras de fio de cobre AWG 18 em núcleo de ar de 1cm de diâmetro com tomada central. D2 e D3 são diodos varicap encontrados com facilidade no comércio.



Parte B: Receptor

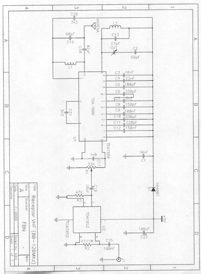
    O receptor consiste em um rádio FM comum ou o mostrado abaixo montado com o circuito integrado receptor TDA 7022 da Philips.
 
 


As bobuna L1 e L2 são feitas com fio de cobre #28 com três espiras em núcleo de 1cm.

 




 

Web Author: Francisco Biasoto Neto
Copyright ©1999 by FBN - ALL RIGHTS RESERVED