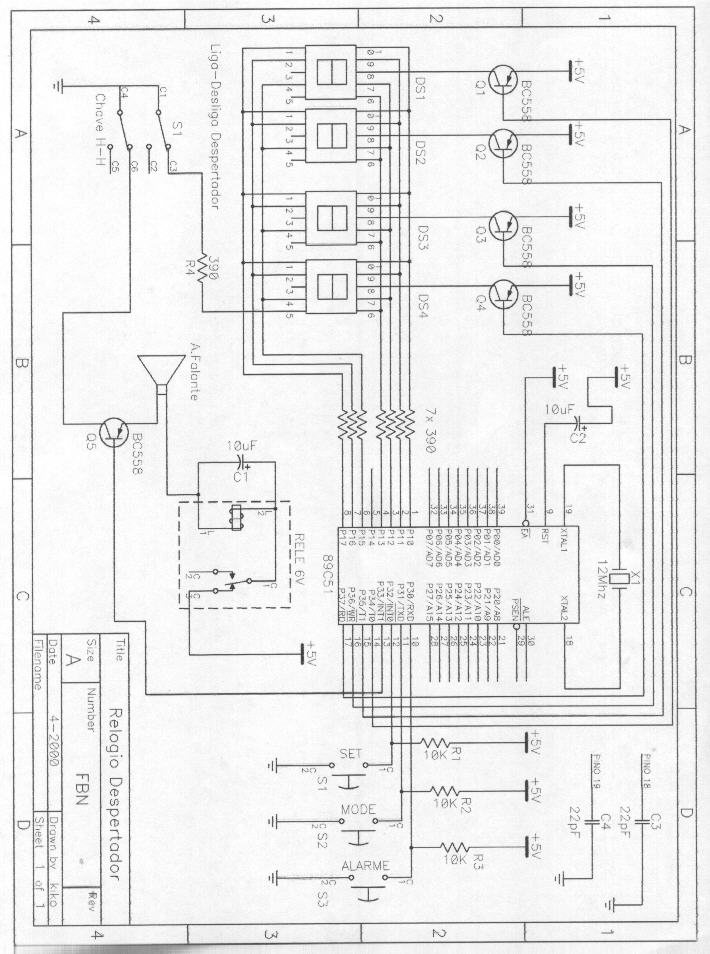
Esse projeto consiste num relógio digital com base no microcontrolador 89C51 com mostrador de display de leds conforme o esquema abaixo:
O 89C51 é uma variação do 8051 com memória flash interna dispensando o uso de Eprom e facilitando a montagem do sistema. O software para o relógio relogio.hex(em breve) deve ser transferido para o dispositivo através de um gravador apropriado. A alimentação do circuito é de 5V e deve ser proveniente de um regulador 7805.
Clique aqui para fazer o download do programa do microcontrolador no formato Intel-Hex.
Abaixo vemos algumas fotos do relógio montado e alojado em uma caixa de acrílico:

Web Author: Francisco Biasoto Neto
Copyright ©1999 by FBN - ALL RIGHTS RESERVED